
一、氣浮的原理
懸浮物表面有親水和憎水之分。憎水性顆粒表面容易附著氣泡,因而可用氣浮法。親水性顆粒用適當的化學藥品處理后可以轉為憎水性。水處理中的氣浮法,常用混凝劑使膠體顆粒結成為絮體,絮體具有網絡結構,容易截留氣泡,從而提高氣浮效率。再者,水中如有表面活性劑(如洗滌劑)可形成泡沫,也有附著懸浮顆粒一起上升的作用。
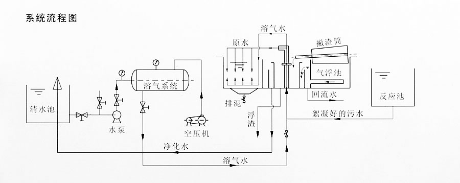
二、設備流程圖
三、設備優勢
與一般沉淀相比,ACE系列氣浮具有以下優點:
I、單位面積產水量提高4~5倍,占地面積可減少70%
II、水在凈化中的停留時間可縮短80%,排渣方便,渣體含水率低,其體積僅為沉淀池的1/4。
III、混凝劑投加量可減少30%,可按工業生產情況隨意開停,管理方便。
與同類產品相比,本產品具有以下優點:
A.耗電率低,處理每噸水耗電0.1kw/h(以100T/h為例),操作簡便,易于進一步自動化。
B.運行穩定,氣浮性能好,捕捉能力強,進一步提高了凈化效果,取消了空壓機和貯氣系統,消除了噪音。
四、配置清單
|
序號 |
材料名稱 |
規格、型號 |
數量 |
備注 |
|
1 |
設備本體 |
4.3×1.7×1.5m |
1臺 |
自制 |
|
2 |
加藥攪拌機 |
BLD09-11-0.37 |
2臺 |
國產 |
|
3 |
加藥計量泵 |
SEKO-600 |
2臺 |
|
|
4 |
刮渣機 |
BND10-69-0.55 |
1臺 |
國產 |
|
5 |
混合攪拌機 |
BLD09-11-0.75 |
2臺 |
國產 |
|
6 |
空壓機 |
FB750D0-10C24 |
1臺 |
上海捷豹 |
|
7 |
液位浮球 |
UQK-2 |
1套 |
國產 |
|
8 |
回流泵 |
CDLF4-10 |
1臺 |
南方泵業 |
|
9 |
溶氣水罐 |
Ф400×1000 |
1臺 |
自制 |
|
10 |
刮渣鏈條、鏈輪 |
|
1套 |
不銹鋼304 |
|
11 |
溶氣水釋放器 |
0.8t |
3套 |
不銹鋼 |
|
12 |
球閥 |
DN32 |
2套 |
不銹鋼 |
|
13 |
閥門管件 |
|
1批 |
|
|
14 |
電控柜 |
|
1塊 |
|
我公司免費提供方案設計及報價,如有任何問題,歡迎致電:13585926088 或全國統一服務電話:400-087-2810